probleme voyants
Règles du forum
Pour plus de simplicité, les règles d'utilisation du forum ont été revues et regroupées dans un seul et unique post.
Merci d'en prendre connaissance sans tarder en cliquant ici
Pour plus de simplicité, les règles d'utilisation du forum ont été revues et regroupées dans un seul et unique post.
Merci d'en prendre connaissance sans tarder en cliquant ici
- john2005
- Régulier

- Messages : 34
- Enregistré le : 06 août 2007, 19:08
- Localisation : ETREPILLY (77)
- Been thanked : 2 times
probleme voyants
Bonjour
J'ai depuis quelques temps un soucy avec les voyants stop, temoin d'huile et temain temperature moteur; moteur tournant ils s'allument plus ou moins en fonction des tours moteur, l'intensite varie d'eteint a allume a fond.
J'ai controle la masse sur la boite, les niveau d'huile et de liquide de refroidissement, le moteur ne chauffe pas, et l'aiguille de temperature moteur fonctionne correctement.
Avez des idees car la je rame un peu
J'ai depuis quelques temps un soucy avec les voyants stop, temoin d'huile et temain temperature moteur; moteur tournant ils s'allument plus ou moins en fonction des tours moteur, l'intensite varie d'eteint a allume a fond.
J'ai controle la masse sur la boite, les niveau d'huile et de liquide de refroidissement, le moteur ne chauffe pas, et l'aiguille de temperature moteur fonctionne correctement.
Avez des idees car la je rame un peu
- olivF2000
- Membre du Club 2025

- Messages : 5122
- Enregistré le : 27 déc. 2002, 22:08
- Localisation : ESSONNE (91)
- Has thanked : 591 times
- Been thanked : 598 times
Re: probleme voyants
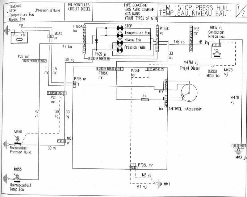
salut,regardes le schéma ca t'aidera déja
le voyant stop s'allume dès que la pression d'huile ou la T° d'eau s'allume,après il faut chercher sur l'une de ces 2 pistes,regardes si t'as pas un fil dénudé qui touche la masse ou une sonde défectueuse si tout est ok bien sur!
- john2005
- Régulier

- Messages : 34
- Enregistré le : 06 août 2007, 19:08
- Localisation : ETREPILLY (77)
- Been thanked : 2 times
Re: probleme voyants
merci pour le schema je vais controler ca directement. pour la sonde d'eau il s'agi bien de la sonde qui se trouve sur le boitier d'eau avec une seule fiche ? et non Le thermocontact qui se trouve sur le radiateur qui declenche les ventilo?
- olivF2000
- Membre du Club 2025

- Messages : 5122
- Enregistré le : 27 déc. 2002, 22:08
- Localisation : ESSONNE (91)
- Has thanked : 591 times
- Been thanked : 598 times
Re: probleme voyants
non,ni l'un nil'autre d'ailleurs!john2005 a écrit :merci pour le schema je vais controler ca directement. pour la sonde d'eau il s'agi bien de la sonde qui se trouve sur le boitier d'eau avec une seule fiche ? et non Le thermocontact qui se trouve sur le radiateur qui declenche les ventilo?
celle sur le boitier d'eau c'est ton mano de t° d'eau,celle sur le radia sert à déclancher le ventilo ,pour l'allumage du voyant ,elle est sur le coté de la culasse en dessous de l'allumeur
- john2005
- Régulier

- Messages : 34
- Enregistré le : 06 août 2007, 19:08
- Localisation : ETREPILLY (77)
- Been thanked : 2 times
Re: probleme voyants
ah oki alors c'est surement de la que vient le soucy...je m'occupe de ca demain et je donnerai le resultat encore merci 
- john2005
- Régulier

- Messages : 34
- Enregistré le : 06 août 2007, 19:08
- Localisation : ETREPILLY (77)
- Been thanked : 2 times
Re: probleme voyants
manocontact pression d'huile pas branché sur le bloc moteur derrière le col de signe :s
j'attends que mon pote vienne pour prendre une cose dans sa caisse a outil et apres je donnerai le verdict
si c'est bon je passe a la pose des enceinte avant et j'attaque les ecrou antivol qu'autob*c a gentillement defoncé 
j'attends que mon pote vienne pour prendre une cose dans sa caisse a outil et apres je donnerai le verdict
- Jul964rs92
- Membre du Club 2025

- Messages : 5920
- Enregistré le : 11 déc. 2003, 20:30
- Localisation : La Norville (91)
- Has thanked : 474 times
- Been thanked : 676 times
- Contact :
Re: probleme voyants
205 Rallye 11.1988 #team pas'd'plateau mais bien content de trouver des potes qui en ont kanyabesoin
BMW 316i Compact 08.1998
BMW 528ia 08.1996
Je piste partout : Montlhéry - Clastres - Folembray - Bugatti - Lurcis Levy
BMW 316i Compact 08.1998
BMW 528ia 08.1996
Je piste partout : Montlhéry - Clastres - Folembray - Bugatti - Lurcis Levy
- john2005
- Régulier

- Messages : 34
- Enregistré le : 06 août 2007, 19:08
- Localisation : ETREPILLY (77)
- Been thanked : 2 times
Re: probleme voyants
merci jul j'avais vu ton post deja et controlé mon faisceaux a cet endroit.
a oliv j'ai remis la cosse et nikel maintenant en faite il etait coupé et donc faisait un contact sur le moteur avec les vibration c'est pourquoi il etait eteint par moment
probleme resolu merci
a oliv j'ai remis la cosse et nikel maintenant en faite il etait coupé et donc faisait un contact sur le moteur avec les vibration c'est pourquoi il etait eteint par moment
probleme resolu merci
- olivF2000
- Membre du Club 2025

- Messages : 5122
- Enregistré le : 27 déc. 2002, 22:08
- Localisation : ESSONNE (91)
- Has thanked : 591 times
- Been thanked : 598 times
Re: probleme voyants
john2005 a écrit :merci jul j'avais vu ton post deja et controlé mon faisceaux a cet endroit.
a oliv j'ai remis la cosse et nikel maintenant en faite il etait coupé et donc faisait un contact sur le moteur avec les vibration c'est pourquoi il etait eteint par moment![]()
probleme resolu merci
- Jul964rs92
- Membre du Club 2025

- Messages : 5920
- Enregistré le : 11 déc. 2003, 20:30
- Localisation : La Norville (91)
- Has thanked : 474 times
- Been thanked : 676 times
- Contact :
Re: probleme voyants
205 Rallye 11.1988 #team pas'd'plateau mais bien content de trouver des potes qui en ont kanyabesoin
BMW 316i Compact 08.1998
BMW 528ia 08.1996
Je piste partout : Montlhéry - Clastres - Folembray - Bugatti - Lurcis Levy
BMW 316i Compact 08.1998
BMW 528ia 08.1996
Je piste partout : Montlhéry - Clastres - Folembray - Bugatti - Lurcis Levy
- jean
- Membre du Club 2025

- Messages : 19642
- Enregistré le : 03 juin 2006, 09:29
- Localisation : En Dombes
- Has thanked : 1595 times
- Been thanked : 1142 times
Re: probleme voyants
De toute façon ça chauffe pas une rallye... Si ça s'allume STOP avec le voyant d'eau c'est un faux contact ! 
La 205 rallye : Un modèle qui délivre l’une des expériences de conduite les plus radicales jamais proposées par une traction.
- Yannou
- Membre du Club 2025

- Messages : 1868
- Enregistré le : 23 mai 2005, 23:51
- Localisation : St Etienne
- Has thanked : 18 times
- Been thanked : 229 times
- Contact :
Re: probleme voyants
Ou que la durite à pété et que tu te fais un joint de culasse sur l'autoroute......jean a écrit :De toute façon ça chauffe pas une rallye... Si ça s'allume STOP avec le voyant d'eau c'est un faux contact !
205 Rallye "Civile"
205 Rallye F2000 Schtroumpfette (morceaux à vendre)
Le pilotage commence où l'adherence s'arrête...
205 Rallye F2000 Schtroumpfette (morceaux à vendre)
Le pilotage commence où l'adherence s'arrête...