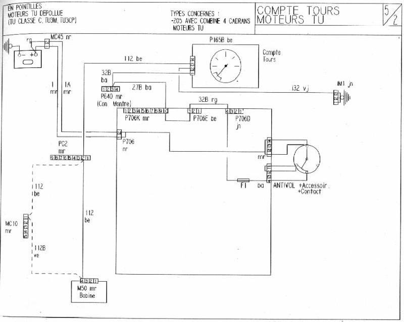
En gros, sur chacune des 4 bornes de la fiche marron qu'est ce qui arrive (masse, +, + après contact...) et dans quel ordre?
Merci les gars.





Ti guiom a écrit :1 - compte tour
2 - fil venant de la borne 1 du module d'allumage (à priori un - ) 2 fils : un orange et un vert
3 - + après contact
4 - fil venant de la borne 3 du module d'allumage (à priori un +) 2 fils : un gris (venant du module) et un blanc menant à une cosse non-connectée

pfffffffffjean a écrit :Ti guiom a écrit :1 - compte tour
2 - fil venant de la borne 1 du module d'allumage (à priori un - ) 2 fils : un orange et un vert
3 - + après contact
4 - fil venant de la borne 3 du module d'allumage (à priori un +) 2 fils : un gris (venant du module) et un blanc menant à une cosse non-connectée
Par rapport à la ligne bleue des Vosges ?

Ti guiom a écrit :pfffffffffjean a écrit :Ti guiom a écrit :1 - compte tour
2 - fil venant de la borne 1 du module d'allumage (à priori un - ) 2 fils : un orange et un vert
3 - + après contact
4 - fil venant de la borne 3 du module d'allumage (à priori un +) 2 fils : un gris (venant du module) et un blanc menant à une cosse non-connectée
Par rapport à la ligne bleue des Vosges ?![]()
Par rapport à la Mecque évidemment

1 là ou c'est marqué "1" sur la prise marron tout simplement et pareil pour les autres (coté radia puisque tu insistesjean a écrit :Ti guiom a écrit :pfffffffffjean a écrit : Par rapport à la ligne bleue des Vosges ?![]()
Par rapport à la Mecque évidemment![]()
1 côté habitacle ou côté radia

Le fil 3 vient d'où ?Ti guiom a écrit :1 - compte tour
2 - fil venant de la borne 1 du module d'allumage (à priori un - ) 2 fils : un orange et un vert
3 - + après contact
4 - fil venant de la borne 3 du module d'allumage (à priori un +) 2 fils : un gris (venant du module) et un blanc menant à une cosse non-connectée
+ après contactsloggies a écrit :
Le fil 3 vient d'où ?

Tu comprends ma question maintenant samuelsamuel a écrit :+ après contactsloggies a écrit :
Le fil 3 vient d'où ?
Sur la platine a fusible en partant du bas 3ème rangée, la fiche bleu en 2ème position en partant de la gauche le 1er fil
ensuite au neiman la fiche blanche en position 1 ou 4?? une extrémité fils orange


