Plus de témoins:STOP,Press.d'huile,Temp.d'eau
Règles du forum
Pour plus de simplicité, les règles d'utilisation du forum ont été revues et regroupées dans un seul et unique post.
Merci d'en prendre connaissance sans tarder en cliquant ici
Pour plus de simplicité, les règles d'utilisation du forum ont été revues et regroupées dans un seul et unique post.
Merci d'en prendre connaissance sans tarder en cliquant ici
- Bastien
- Pilier de bar

- Messages : 1585
- Enregistré le : 17 juil. 2004, 06:54
- Has thanked : 43 times
- Been thanked : 80 times
Re: Plus de témoins:STOP,Press.d'huile,Temp.d'eau
Merci le club, Merci le forum, Merci les personnes qui font vivre ce club et ce forum, Merci la 205 Rallye qui permet de rassembler des passionnés toujours là quand y a besoin........Pour résumer MERCIIIIIIIII !!!!!
Ma Gti
Ma Grp.N
Mon Allemande
Ma Gti
Ma Grp.N
Mon Allemande
- scale33
- Membre du Club 2025

- Messages : 10862
- Enregistré le : 11 mai 2005, 14:27
- Localisation : Aquitaine
- Been thanked : 63 times
- Contact :
Re: Plus de témoins:STOP,Press.d'huile,Temp.d'eau
Oui,......ca c'est normal!!!!....................... 
- olivF2000
- Membre du Club 2025

- Messages : 5148
- Enregistré le : 27 déc. 2002, 22:08
- Localisation : ESSONNE (91)
- Has thanked : 595 times
- Been thanked : 602 times
Re: Plus de témoins:STOP,Press.d'huile,Temp.d'eau
Pour ta panne,c'est bizare que juste ce fil te prive de l'allumage des autres voyants
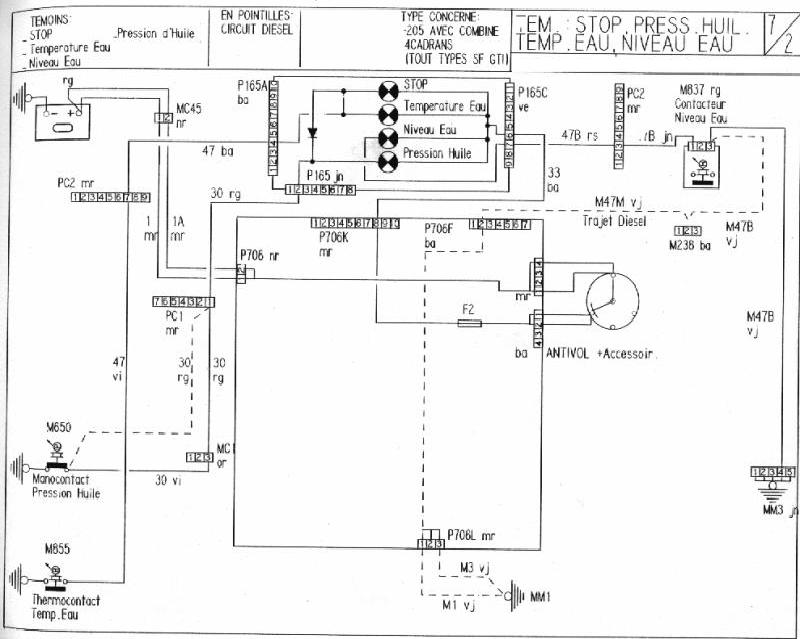
regardes le schéma:ton fusible n°2 était bon ?
- Lilive
- Pilier de bar

- Messages : 4745
- Enregistré le : 03 févr. 2003, 21:53
- Localisation : Agen (47)
- Has thanked : 2 times
- Been thanked : 119 times
Re: Plus de témoins:STOP,Press.d'huile,Temp.d'eau
Non Oliv' regarde bien le schéma : le fil N° 30 met à la masse sous contact, si il ne met pas à la masse les voyants n'ont pas de masse donc ils ne s'allument pas, en fait le check up que tu peux faire en mettant le contact te sert juste à vérifier le bon fonctionnement de tes voyants et de ton manocontact d'huile, pas des autres sondes 
- olivF2000
- Membre du Club 2025

- Messages : 5148
- Enregistré le : 27 déc. 2002, 22:08
- Localisation : ESSONNE (91)
- Has thanked : 595 times
- Been thanked : 602 times
Re: Plus de témoins:STOP,Press.d'huile,Temp.d'eau
exact,je n'avais jamais remarqué cette fonctionalité de la sonde de pression,c'est la seule qui a son contact fermé en mettant sur accessoires,et moteur tournant avec la pression,le contact s'ouvreLilive a écrit :Non Oliv' regarde bien le schéma : le fil N° 30 met à la masse sous contact, si il ne met pas à la masse les voyants n'ont pas de masse donc ils ne s'allument pas, en fait le check up que tu peux faire en mettant le contact te sert juste à vérifier le bon fonctionnement de tes voyants et de ton manocontact d'huile, pas des autres sondes
- scale33
- Membre du Club 2025

- Messages : 10862
- Enregistré le : 11 mai 2005, 14:27
- Localisation : Aquitaine
- Been thanked : 63 times
- Contact :

