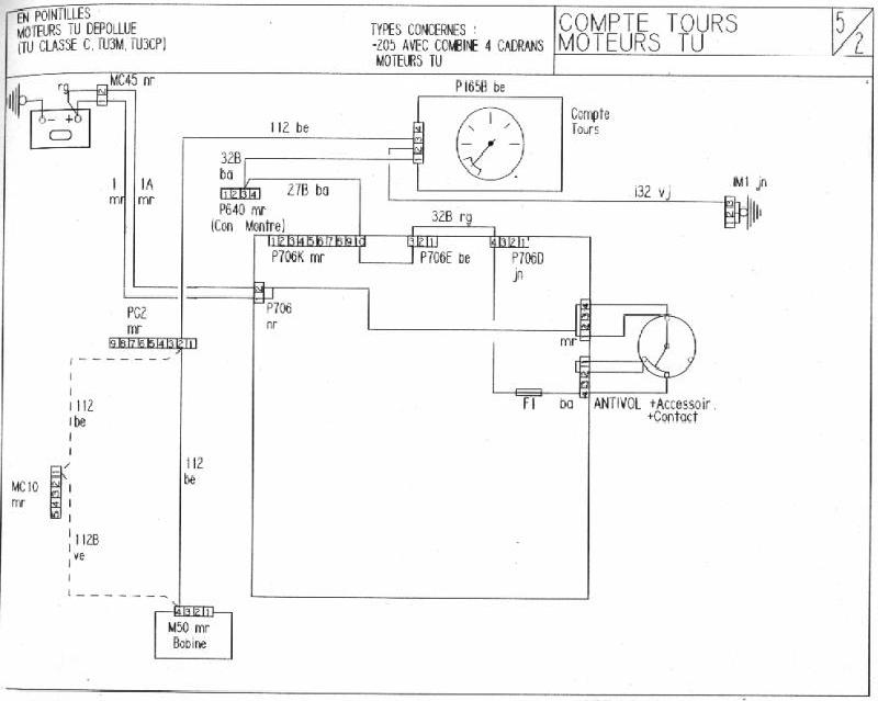
micro coupures compte-tours vers 3000 tr/mn
Règles du forum
Pour plus de simplicité, les règles d'utilisation du forum ont été revues et regroupées dans un seul et unique post.
Merci d'en prendre connaissance sans tarder en cliquant ici
Pour plus de simplicité, les règles d'utilisation du forum ont été revues et regroupées dans un seul et unique post.
Merci d'en prendre connaissance sans tarder en cliquant ici
- olivF2000
- Membre du Club 2025

- Messages : 5119
- Enregistré le : 27 déc. 2002, 22:08
- Localisation : ESSONNE (91)
- Has thanked : 591 times
- Been thanked : 598 times
Re: micro coupures compte-tours vers 3000 tr/mn
Quand on regarde le schéma,il n'y a pas grand chose,comme dit Scale la solution est peut etre bien dans la platine relais/fusibles/connecteurs 