mais de rienLa Balafre a écrit :Ca y est je viens de voir ma connerie, effectivement quand j avais coupé je n avais pas regardé.
C est bon, le blanc avec le blanc, le rouge avec le rouge. Reste plus qu a isoler le reste.
Merci encore Samuel.
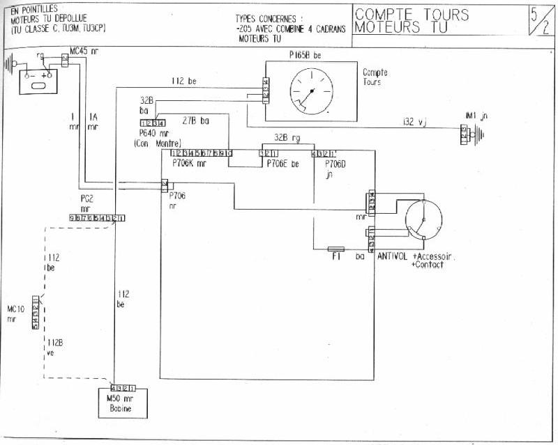
Fil compte-tour?
Règles du forum
Pour plus de simplicité, les règles d'utilisation du forum ont été revues et regroupées dans un seul et unique post.
Merci d'en prendre connaissance sans tarder en cliquant ici
Pour plus de simplicité, les règles d'utilisation du forum ont été revues et regroupées dans un seul et unique post.
Merci d'en prendre connaissance sans tarder en cliquant ici
-
Samuel
